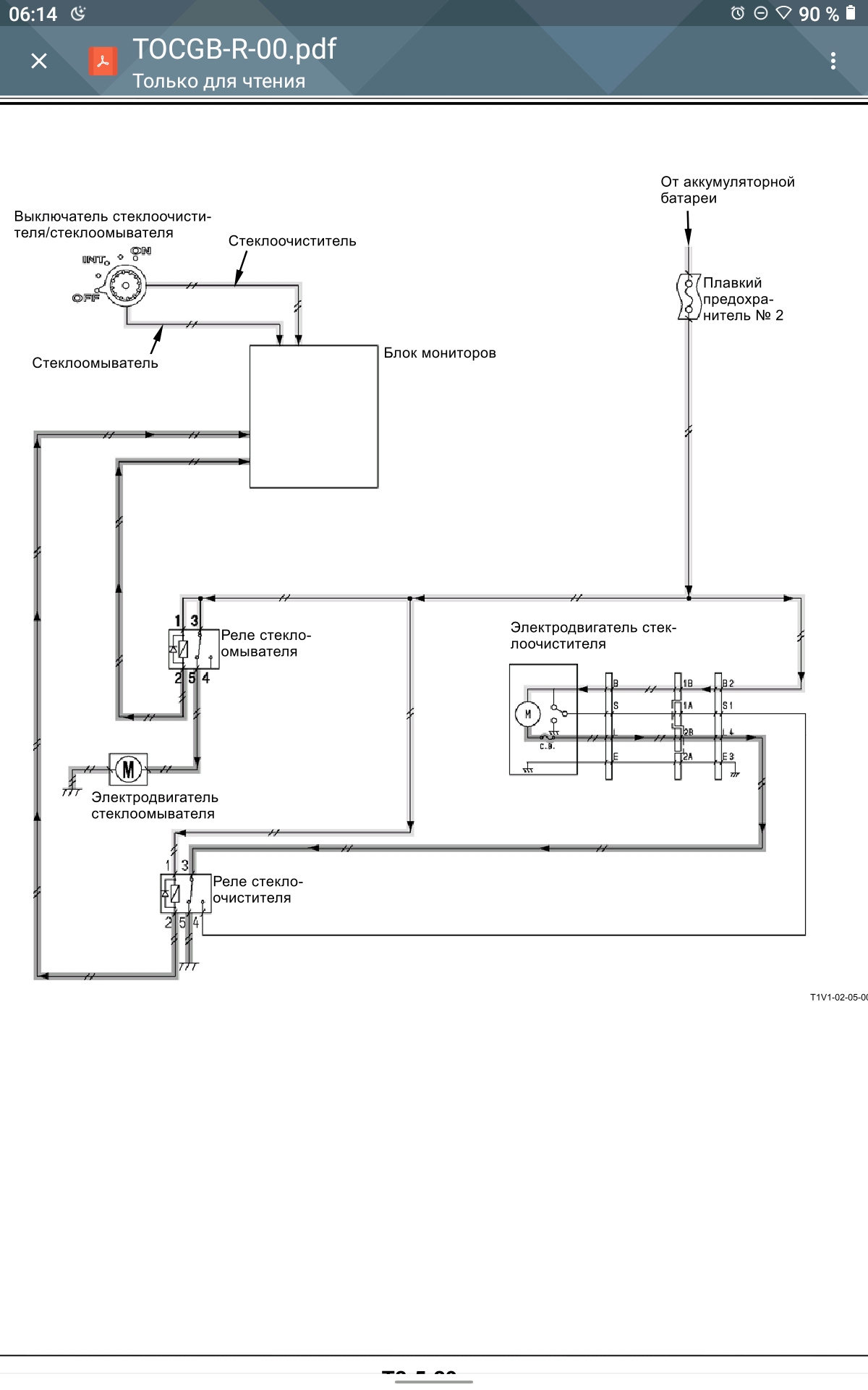
Вы этой статье будет рассмотрен частный случай из практики, на примере колёсного экскаватора Hitachi 170. Однако, решение данной проблемы можно применять к любому экскаватору этой марки, так как алгоритм включения дворников на технике Hitachi везде одинаковый, как на схеме ниже.

Как видно из рисунка, включатель стеклоочистителя передает сигнал о своей позиции на блок мониторов. А тот, в свою очередь, включает реле дворника с той периодичностью, с которой это необходимо.
Конечно же, чаще всего выходит из строя переключатель, его можно заменить. Но иногда, нет никакой возможности сделать это на объекте. В этом случае, можно решить проблему несколькими способами, но лучше всего установить кнопку включения стеклоочистителя у которой один контакт будет подключен к «массе», а второй к контакту «2» реле стеклоочистителя (на схеме выше). Блок реле «спрятан» за пластиковой обшивкой, внизу за сиденьем.Чтобы понять, какое именно реле отвечает за работу стеклоочистителя, нужно будет проверять каждое. Для этого следует доставать и вставлять предохранитель # 2, проверяя при этом питание на контакте «1» каждого из реле. Лично я схему расположения реле не нашел, а та, что была, не соответствовала реальному положению вещей. Поэтому я не выкладываю здесь фото , чтобы не сбивать с толку читателей сайта.
В заключение, надо сказать, что такой способ восстановления работы стеклоочистителя поможет при условии, что нет проблем с проводкой, предохранитель цел и сам электродвигатель также исправен. Удачи Вам!